Profile torque mode

In profile torque mode, a constant torque is generated according to the target torque and the defined torque slope (the rate of change of torque).

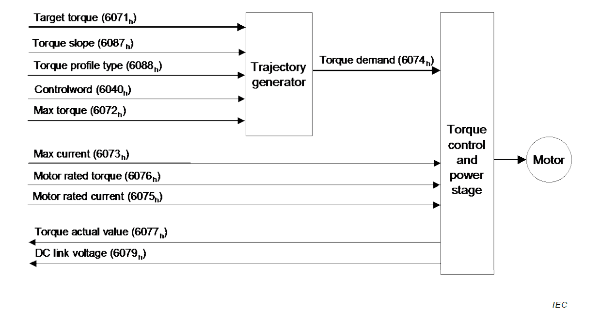
../../../../../../_images/trajectory_generator_PT.png

Values required for profile torque mode:

  • Target torque 0x6071

  • Torque slope 0x6087

  • Motor rated torque 0x6073

Output of the generator is the torque demand value (0x6074) which is processed by the torque controller.

Enable Profile torque mode

To enable the mode, the value 4 (0004h) must be entered in object 0x6060. The Op mode display 0x6061 can be used to check if the op mode has been set correctly.

Note

Both enabling the halt bit and setting the target torque to zero will ramp down the torque applied to the motor according to the torque slope. At the end of the slope no torque will be applied to the motor, allowing the shaft to move freely.

Starting/Stopping Torque

To start and stop motion, toggle the controlword halt bit (bit 8). When the halt bit is set to 0, motion will start or continue; when the halt bit is set to 1, motion will stop. The bit can be toggled by writing 010Fh and 000Fh to controlword (object 0x6040).